Der Steinkohlenbergbau der Gutehoffnungshütte in Oberhausen
Die Zeche Jacobi
Ihre Entwicklung bis zum Abschluss des ersten Tarifvertrages 1919
In den Jahren der Hochkonjunktur fällt kurz nach der Jahrhundertwende in der Vorstandsetage der Gutehoffnungshütte die Entscheidung, das Steinkohlenfeld "Neu Oberhausen" durch eine neue Schachtanlage zu erschließen.
Deshalb erwirbt die Gesellschaft 1905 im Osterfelder Ortsteil Klosterhardt und auf dem Gebiet der angrenzenden Gemeinden Bottrop und Sterkrade ein etwa 220 ha großes Grundstück aus dem Besitz des Grafen von Westerholt, das meist forstwirtschaftlich und nur zu einem ganz geringen Teil auch landwirtschaftlich genutzt wird.
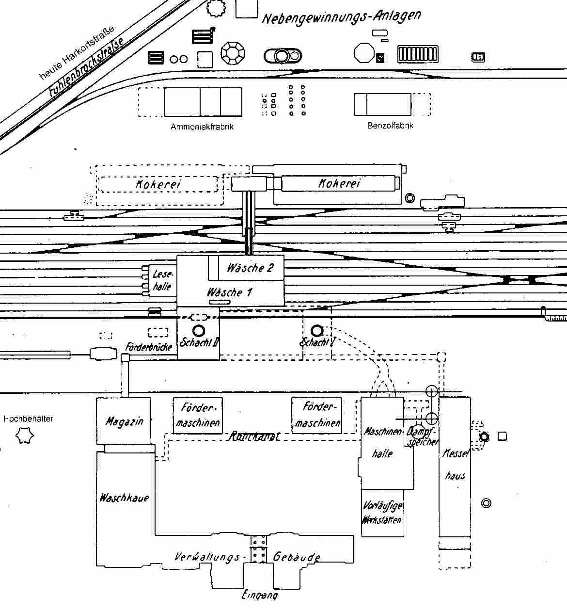
Auf diesem Gelände soll die Musteranlage "Jacobi-Schächte" entstehen. Die Planer bekommen die Aufgabe, alle Gebäude und Einrichtungen des Tagesbetriebes für eine arbeitstägliche Förderung von 5.000 t auszulegen und auch erst später notwendige Erweiterungen zu berücksichtigen, damit das architektonisch einheitliche Gesamtbild in Zukunft auf keinen Fall gestört wird. Letzteres gilt auch für die Bergarbeitersiedlung in unmittelbarer Nähe der Zeche. Hier sind 534 Wohnungen, zwei Ledigenheime, ein Kindergarten, eine Filiale der GHH-Konsumanstalten sowie je ein Kasino für die Betriebsbeamten und die Arbeiter vorgesehen.
Eine so großzügige Planung ist für ein Bergwerk der Gutehoffnungshütte neu. Bisher hat vielmehr aus Kostengründen der Grundsatz gegolten, die neuen Tagesanlagen für 2000 Tonnen je Tag auszulegen und sie dann später zu erweitern, wenn dieses Ziel erreicht war. Folglich sahen die Betriebe "wie gewachsen" aus; sie hatten keinen einheitlichen Stil. Jacobi muss dagegen nicht nur repräsentativ, sondern auch stilistisch einheitlich wirken.
Projektierung und Ausführung dieses anspruchsvollen Vorhabens liegen in den Händen der 1904 gegründeten "Gewerkschaft des Steinkohlenbergwerks Neu Oberhausen", einer Tochtergesellschaft der GHH. Diese stützt sich bei ihrer Arbeit auf die Fachkompetenz der GHH-Bauabteilung und lässt dort einen Grundriss des Zechenplatzes mit einer betrieblich sinnvollen Anordnung der Gebäude erarbeiten. Später beauftragt sie diese auch mit der Bauleitung.
Nach dem obigen Konzept sollen namhafte Baumeister in einem Ideenwettbewerb die Hochbauten des Bergwerks und der Siedlung zu einem einheitlichen Gesamtbild gestalten. Die Wohnhäuser für die Betriebsbeamten gehören nicht zu dieser Ausschreibung. Eine Jury entscheidet sich für die Lösung der Architekten Oberbaurat Carl Weigle und Söhne aus Stuttgart. Wenn auch die ehrgeizigen Pläne wegen des Arbeitskräfte- und Materialmangels im 1. Weltkrieg nicht vollständig ausgeführt werden können, entsteht in den Jahren 1912 bis 1920 doch eine Gesamtanlage, die nicht nur in der näheren Umgebung ihresgleichen sucht. Sie bekommt später den Beinamen "Versailles des Ruhrgebietes".
Dieser Vergleich drängt sich dem Betrachter auf, der über die als Platanenallee gestaltete Jacobistraße auf die fast 200 m breite Frontseite zuschreitet. Das Torhaus mit Glockenturm – von zwei Verwaltungsgebäuden flankiert – gibt den Blick auf einen großen Innenhof frei, der mit seinen von Bäumen umgebenen Rasenflächen den schlossartigen Charakter der Anlage noch verstärkt. Als besonderes Prunkstück gilt die helle, aufwendig mit blauen Fliesen gekachelte Lohnhalle, die alle Passanten in ihren Bann zieht.
|
|
Entgegen der Planung können aus den genannten Gründen unter anderem das Fördergerüst, die Schachthalle und das Fördermaschinenhaus für den Schacht 1 sowie die Werkstatt zunächst nicht gebaut werden. Erst 1939 geht der Schacht 1 als Förderschacht in Betrieb und eine moderne Anlage mit Wanderrost-Feuerung ergänzt die alten Kessel. Das Werkstattgebäude wird auch später nicht realisiert. Hier bleibt es bei dem Provisorium in einem Anbau an das Maschinenhaus.
Auch die Siedlungspläne lassen sich nicht ohne Streichungen verwirklichen. Die Anzahl der erstellten Wohnungen schmilzt auf 161 zusammen, ferner begnügt man sich bei den Ledigenheimen, der Konsumanstalt und dem Kindergarten mit einer Sparlösung und bringt alle Einrichtungen gemeinsam in einem Gebäude unter. Die Kasinos fallen dem Rotstift zum Opfer.
Im Jahre 1910 beginnen Bergleute von der weiter südlich gelegenen Zeche Vondern aus mit der Streckenauffahrung nach Jacobi. Nur auf diese Weise lässt sich die Zielvorgabe erreichen, kurz nach Fertigstellung der Schächte die Kohlenförderung aufzunehmen. Wenig später laufen auf dem Gelände an der Waldstraße (heute heißt die Straße "Im Fuhlenbrock") die Bauvorbereitungen für die neue Zeche an. Geplant sind zwei Schächte mit einem lichten Durchmesser von 6 m. Bei den Schachtarbeiten soll erstmalig im Gebiet der heutigen Stadt Oberhausen das Gefrierverfahren angewendet werden, um die 110 m mächtigen, wasserführenden und lockeren Schichten des Deckgebirges im Schutze eines Frostmantels sicher beherrschen zu können. Im Oktober 1911 setzt eine Bohrkolonne die 130 m tiefen Gefrierbohrlöcher und noch im Dezember gehen die Kältemaschinen in Betrieb.
|
|
Die Gutehoffnungshütte trennt im Januar 1912 von ihrem Grubenfeld "Neu Oberhausen" (rot umrandet) die blau markierte, 6,6 km² große Fläche als Grubenfeld "Jacobi" ab und weist es der entstehenden Zeche als Baufeld zu.
Gleichzeitig übernimmt die neu gegründete "Gewerkschaft des Steinkohlenbergwerks Jacobi", ebenfalls eine Tochtergesellschaft der GHH, die Aufgaben der "Gewerkschaft Neu Oberhausen".
Am 29. Februar 1912 leitet Kommerzienrat Hugo Jacobi, der Namenspatron der Anlage, mit dem ersten Spatenstich die Teufarbeiten für den südwestlichen Schacht ein, der wegen der bei der GHH üblichen Zählweise von rechts nach links später Schacht 2 genannt wird.
|
|
Die Spezialisten der zum GHH-Konzern gehörenden Schachtbaufirma Haniel & Lueg dringen im Juli ohne größere Probleme bis zu einer Teufe von 130 m vor. Von hier aus setzen die Schachthauer der GHH die Arbeiten fort, während H&L den in 80 m Entfernung geplanten nordöstlichen Schacht – also Schacht 1 – in Angriff nimmt. Von nun an laufen beide Betriebe mit guter Leistung parallel.
Die Mannschaft in Schacht 2 fährt Ende Oktober 1912 das Karbon an und beendet die Arbeiten im Juni 1913 bei 540 m. Als erstes Flöz erschließt sie 300 Meter unter der Tagesoberfläche das 120 cm mächtige Flöz F.
In Schacht 1 erreichen die Schachthauer in 286 m Tiefe das Steinkohlengebirge und ebenfalls im Juni 1913 die geplante Endteufe von 460 m. Der zukünftige Ausziehschacht steht damit kurz unterhalb der 2. (445 m-) Sohle.
Beide Schächte sind bis 150 m mit deutschen Tübbings und von 150 m bis zur Schachtsohle mit einer zwei Steine starken Ziegelmauerung ausgebaut. Sie bekommen 341 m und 445 m unter der Tagesoberfläche Sohlenanschlüsse und werden mit den von Vondern aufgefahrenen Strecken durchschlägig.
Die GHH baut für die Doppelförderung im einziehenden Schacht 2 das Schachtgerüst und die beiden Dampffördermaschinen: Eine Trommelmaschine und eine Maschine mit Treibscheibe. Für das Fördergerüst und den gleichen Maschinensatz an dem ausziehenden Schacht 1 fehlt, wie schon erwähnt, das Material. Er bekommt als reiner Wetterschacht neben dem Lüfter nur eine Befahrungsanlage.
Bevor das "Schwarze Gold" reibungslos an das Tageslicht kommen kann, müssen offensichtlich noch einige schwergängige Stellen geschmiert werden, wie der folgende Bericht in der Oberhausener Zeitung vom 4. August 1913 vermuten lässt:
"Recht amüsant anzusehen war dieser Tage abends das Bierverladen durch die Mauer der Jacobi-Schächte. Man hatte hier ein Loch von 1 Meter im Quadrat herausgemacht. Dort fuhr nun ein Bierwagen vor und gab etwa 26 Kästen Bier durch das Loch, die dann innerhalb der Zeche durch Arbeiter angenommen wurden. Durch Hinzukommen eines Beamten der Jacobi- Schächte wurde diesem unerlaubten Treiben ein Ende gemacht."
Schon am 16. August 1913 – sechs Wochen nach Beendigung der Schachtarbeiten – geht die neue Zeche in Betrieb. Am Jahresende beschäftigt sie 546 Bergleute und weist eine Förderung von 58396 t aus.
Die Zeche Jacobi baut die in flacher Lagerung anstehenden, gut verkokbaren Flöze der Gasflamm- und Gaskohlengruppe ab, später auch die der Fettkohlenpartien. Nach markscheiderischen Berechnungen steht in dem relativ kleinen Grubenfeld bis in 1000 m Teufe ein nach damaligen Maßstäben bauwürdiger Kohlenvorrat von 120 Mill. Tonnen an.
Anfangs erfolgt die Gewinnung vornehmlich durch Sprengarbeit mit Handvollversatz. In den Hauptstrecken geht Pferdeförderung um, im zunehmenden Maße verkehren ab Mai 1914 aber auch schon Druckluftlokomotiven.
Die Schachtanlagen Jacobi, Vondern und Oberhausen sind auf zwei Sohlen miteinander verbunden. Wegen der verhältnismäßig geringen Wasserzuflüsse ist es deshalb möglich, auf der 7. Sohle der Zeche Oberhausen mit leistungsfähigen Kreiselpumpen eine kostengünstige Zentralwasserhaltung für die drei Gruben zu betreiben.
Das Jahr 1914 verläuft für die Zeche Jacobi bis zum Ausbruch des Ersten Weltkrieges sehr vielversprechend. Die Belegschaft vergrößert sich stetig auf 1 175 Mitarbeiter, und die Tagesförderung übersteigt bereits die 1000 t-Marke. Nach der Mobilmachung werden immer mehr junge Bergleute zum Militär eingezogen oder sie melden sich freiwillig, um mit der Waffe in der Hand Volk und Vaterland zu verteidigen.
Ende 1915 stehen der Zeche nur 1050 Mann zur Verfügung. Diese verfahren aus Patriotismus jedoch fast regelmäßig 7 Schichten in der Woche, so dass die Förderung nicht nur gehalten, sondern sogar auf 1390 t täglich gesteigert werden kann. 1917 erreichen Belegschaft und Förderung ein erstes Maximum: 1410 Mann, darunter 460 Kriegsgefangene bringen 740000 Tonnen zutage.
Die "Gewerkschaft des Steinkohlenbergwerks Jacobi" löst sich 1917 auf und überträgt mit der Zeche auch alle Rechte und Verbindlichkeiten auf die Gutehoffnungshütte, das heißt, die Zeche Jacobi gehört nun auch formaljuristisch zur GHH.
Im letzten Kriegsjahr verstärkt sich die Unzufriedenheit mit der schlechten Lebensmittelversorgung. Die angestaute Verbitterung entlädt sich Ende Januar 1918 im "Generalstreik für Frieden, Freiheit und Brot". Die Jacobi-Belegschaft beteiligt sich vom 29. Januar bis zum 1. Februar an diesem Ausstand und protestiert damit gegen die kärgliche Ernährung, die hohen Preise und die nicht gehaltenen Lohnversprechungen der Betriebsleitung. Der Streik endet, weil die Militärverwaltung droht, alle wehrpflichtigen Teilnehmer sofort einzuberufen.
Trotz großer Schwierigkeiten kann die GHH Mitte 1918 eine Kokerei mit 80 Öfen und einem Jahresdurchsatz von 300000 t in Betrieb nehmen. Neben Koks und Gas produziert die Anlage auch Benzol und Ammoniak.
Am Ende des Krieges kommt es zu einem Einbruch in der Belegschaftsstärke, weil die Kriegsgefangenen und die Zivilarbeiter früher in ihre Heimat zurückkehren, als die entlassenen Soldaten die Arbeit aufnehmen können. Am Jahresende 1918 beschäftigt die Zeche Jacobi 1280 Mann und fördert durchschnittlich 1600 Tonnen je Tag.
In den ersten Nachkriegsjahren sinkt Förderung bis Ende 1920 auf rund 1100 t/d ab, während die Belegschaft zunächst einigermaßen konstant bleibt und dann sogar steigt. Ausschlaggebend für den Produktivitätseinbruch sind neben dem immer noch anhaltenden Mangel an Nahrungsmitteln die politischen Unruhen dieser Jahre, die mit vielen Streiks einhergehen.
So fährt z.B. die Jacobi-Belegschaft zwischen dem 14. Dezember und dem 20. Dezember 1918 nicht an, um ihrer Forderung nach einer Schichtzeitverkürzung auf 7½ Stunden und einem Hauer-Mindestlohn von 20 Mark Nachdruck zu verleihen.
Die Arbeitsniederlegungen auf der Zeche Jacobi gehen jedoch nicht immer von der eigenen Belegschaft aus, sie werden auch oft durch umherziehende bewaffnete Gruppen, die dem Spartakus-Bund nahestehen, erzwungen. In einem Fall marschieren morgens acht bewaffnete Männer vor dem Zechentor auf und legen den Betrieb 5 Tage lang still.
Auf den Osterfelder Straßen bleibt es während der Streiktage vergleichsweise ruhig. Ein Polizeibericht vom 25.02.1919 listet nur wenige Zwischenfälle auf, bei denen es meist um die Beschaffung von Lebensmitteln durch die Spartakisten geht. Zwei Ereignisse fallen da jedoch aus dem Rahmen:
"Am 22. Februar nachmittags gegen 5¾ Uhr ist das hier vor dem Amtshause aufgestellte Geschütz von etwa 12 Spartakisten unter Leitung des Bergmanns Jüngst, hierselbst wohnhaft, fortgefahren worden.
Wie hier im Orte allgemein erzählt wurde, ist das Geschütz von den Spartakisten in der Nähe der Zeche Jakoby in Feuerstellung gefahren, um bei einer Wiederaufnahme der Arbeit die ganze Schachtanlage der genannten Zeche zusammenzuschießen.
Am 23. Februar vormittags wurden dem Gutsbesitzer Dr. Ostrop und dem Betriebsinspektor der Zeche Jacobi, Unterberg, ein Pferd mit Wagen zwangsweise unter Bedrohung mit Waffen fortgenommen."
Die Osterfelder Polizei hat offensichtlich keine gute Meinung von den Jacobi-Bergleuten, denn in einem vom Landrat in Recklinghausen angeforderten Bericht heißt es am 15.08.1919:
"Die hier im Januar, Februar und April des Jahres vorgekommenen Streiks hatten ihren Ursprung außerhalb und sind auf auswärtigen Weisungen hin erfolgt. Die Belegschaft der Zeche Jacobi hierselbst, die sich zu einem großen Teil aus Mitgliedern der U.S.P. (Anm.: Unabhängige Sozialdemokratische Partei) zusammensetzt, war von den hiesigen Zechen immer die erste, die sich an Streiks beteiligte …"
Die vielen Arbeitsniederlegungen haben ein positives Ergebnis: Am 25. Oktober 1919 wird der erste Tarifvertrag im Ruhrbergbau rechtskräftig. Er regelt die Arbeitsbedingungen für alle Beschäftigten. Die Schichtzeit beträgt unter Tage 7 Stunden einschließlich der Seilfahrt, im Tagesbetrieb verlängert sich die Arbeitszeit von 8 Stunden um die gewährten Pausen. Außerdem werden jährlich 9 bezahlte Urlaubstage vereinbart.
Auch nach dem Kriege verbessert sich die Versorgung mit Lebensmitteln nicht durchgreifend. Im Winter 1919/20 droht sogar eine ähnliche Krise wie im "Steckrübenwinter" 1916/17. Das führt auf den Zechen immer wieder zu spontanen Arbeitsniederlegungen, die manchmal nur Stunden, aber nie länger als eine Schicht dauern. So fordern z.B. die Bergleute der Zeche Jacobi am 5. November 1919 die Lieferung von Kartoffeln und am 27. Februar 1920 protestieren sie gegen die Verzögerung bei der Ausgabe einer zusätzlichen Speckration.
(c) Fritz Pamp






